Будьте всегда в курсе!
Узнавайте о скидках и акциях первым
Новости
Все новости
18 декабря 2025
Режим работы в новогодние праздничные дни
17 августа 2025
Обучающий семинар Zont 21 августа
28 февраля 2025
Обучающий семинар по автоматике ZONT
Котел электрический ЭВАН ЭПО-24
Артикул:
11055
Котел отопительный электрический ЭВАН ЭПО-24, класс "Стандарт-эконом", 24 кВт, 1-ступенчатый в комплекте с пультом управления
60 900 ₽/шт
-
+
Под заказ
Дата доставки: 19.02.2026
| Модель | ЭПО-24 |
| Мощность, кВт | 24 |
| Отапливаемая площадь, м2 | 240 |
| Тип отопительного котла | электрический, ТЭН |
| Количество контуров | одноконтурный |
Доставка
- По Санкт-Петербургу - бесплатно.
- По России - через транспортные компании. Рассчитать стоимость доставки самостоятельно.
Оплата
- Картой онлайн
- Наличиными/картой в офисе
- Безналичным переводом
- Характеристики
- Устройство
- Комплект поставки
- Документация
- Отзывы (0)
- Задать вопрос
-
Общая информация Тип отопительного котла электрический, ТЭН Количество контуров одноконтурный Вид топлива электричество Модель ЭПО-24 Тип установки настенный Гарантия, лет 1.5 Технические характеристики Мощность, кВт 24 Количество ступеней мощностей 1-ступенчатый Функция ротации ТЭНов нет Отапливаемая площадь, м2 240 Регулировка температуры теплоносителя, °С 30-85 Подключение Диаметр входного/выходного патрубка, дюйм 1 1/4 внутренний Размеры и масса Вес пульта, кг 3,8 Вес, кг 7 Габариты пульта (ВхШхГ), мм 250х135х155 Габариты (ВxШxГ), мм 505х200х220 Комплектация и встроенное оборудование Встроенный расширительный бак нет Колодка для подключения термостата есть Колодка для подключения циркуляционного насоса есть Недельный программатор нет Погодозависимая автоматика нет Информация о производителе Торговая марка Эван Страна Россия -

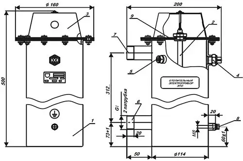
- корпус
- трубчатый электронагреватель (ТЭН) из нержавеющей стали
- защитный кожух
- аварийный термовыключатель с самовозвратом в виде температурного реле
- датчик терморегулятора
- входной патрубок G1 ¼
- выходной патрубок G1 ¼
- зажим М8 для защитного проводника РЕ
- крышка
-
- котел;
- пульт управления с платой 155.012-03 (-04 для ПУ ЭПО-М1-4);
- руководство по эксплуатации ЛИТЯ.681936.001РЭ;
- комплект крепежа (для ПУ ЭПО-М1);
- индивидуальная потребительская тара - 2 шт. ;
- контакт на ТЭНы для ПУ трехступенчатых 24-30 - 3 шт.
-
Руководство по эксплуатации ЭПО 4-30Размер: 1,4 мбРуководство по эксплуатации ЭПО 2.5Размер: 162 кбСертификат ЭПО 2.5-480Размер: 2,36 мбЭван лифлет отоплениеРазмер: 529 кб
-
Вы можете задать любой интересующий вас вопрос по товару или работе магазина.
Наши квалифицированные специалисты обязательно вам помогут.
Задать вопрос
Ранее вы смотрели
